electrical issues
I went to there site and read the manual it don't say or show anything for the glow plug system or fuel system if i was you a call them ans have them e-mail you a wire diagram cause the kit looks like it for gas engine
Called Painless today during my lunch break and they didn't help me worth a flip. The only thing they said was to take the coil wire and hook it to the glow plug relay. I said the hell with it and talk with a few people at work along with my step-son and came up with an idea.
Install another relay, run a direct line to one of the batteries and the wires that need power will be hooked to the other side. I will also install a couple fuse holders to the lines and have a switch mounted to the dash. Hopefully this will work.
Install another relay, run a direct line to one of the batteries and the wires that need power will be hooked to the other side. I will also install a couple fuse holders to the lines and have a switch mounted to the dash. Hopefully this will work.
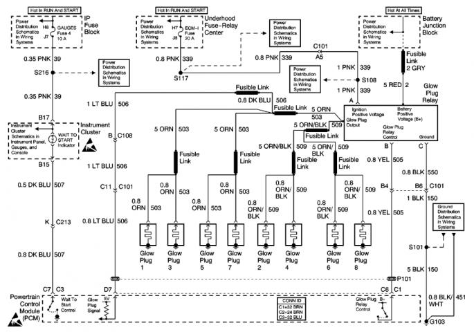
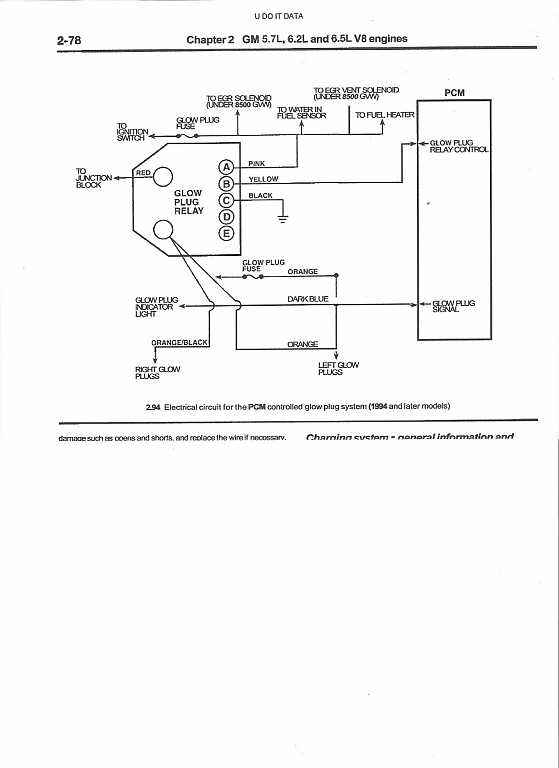
Correct on the first question, but not on the second. I still have 2 to 3 wires within the diesel harness that needs power to them.
No there not. one is power to the fuel heater / fuel water seperator and another power for the glow plug control switch. The third I think I have found the problem.
Thread
Thread Starter
Forum
Replies
Last Post
coryfast
Diesel In Distress - Support Ticket
2
Jul 6, 2015 06:02 AM
ronstop
5.9 Liter CR Dodge Cummins 03-07
0
Feb 26, 2015 09:48 AM



