Issues after Issues.
Ok so if anyone is getting sick of me sorry. And if any of you have been following me you might be a frustrated as me. O truck still wont start. Got 2 new batterys And replace the glow plug relay again. Just to make sure i didnt fry it with the battery charger i was useing. But truck still wont start. Still doesnt even try. No smoke or anything. I took the fule shut off out to see if that was work and it was opening right up. And just for ***** and giggles i turned it over with it still out to see if i was getting fule that far and it shot fuel all over. Still the same problem. The glow plug light just flashed on and off real fast when you turn the key. Witch it should still start if the glow plugs dont warm up Correct??? it will just be alot harder. Well what ever is making the light just flash also must have something to do with it getting fuel also. I just cant figure out why it starts and runs great sometimes and the rest of the time it doesnt even try to start. So to me it tells me something with the wireing or a computer or a sencor. Well this is everything i have done so far new batterys and cables and cleaned up the grounds. New PMD and relocated it to the front bumper. New glow plug relay. I went over every wire i could fine on the truck and couldnt find anything wrong with a single one. IP pump is 14 months old but because all these problems it only has about 2000 miles on it. The truck didnt get used much. The only other think i can think of in tring to put a new computer or something in it.
you say PMD in front bumper where is ground for PMD and did you buy a PMD cable or did you make one i have seen lot problem with PMD cables start there with ohm meter make sure that not problem
do you still have PMD on the IP also if you do try pluging back into it see what happens
---AutoMerged DoublePost---
PM just sent to you
also should said PMD most be grounded to top of IP also do you have a Resistor in the PMD if not may be the problem also lot truck won't run with out one for some reason
do you still have PMD on the IP also if you do try pluging back into it see what happens
---AutoMerged DoublePost---
PM just sent to you
also should said PMD most be grounded to top of IP also do you have a Resistor in the PMD if not may be the problem also lot truck won't run with out one for some reason
Last edited by Crazy; Jan 14, 2011 at 11:50 AM. Reason: Automerged Doublepost
I movedd it to the front bumper with a kit o got from PMD cables.com I used the cable with the kit. I did pug it back into the plug up at the IP just to see it it helped and still nothing. I just asummed that the new cable was good but tryed the other way just to see. The grond is still on the IP. I didnt run another ground or anything because i assumed that it was taken care of with the longer cable. There isnt anything to ground out on the PMD it is a plastic. so i figure i the ground runs back thur the longer cable and back to the ground On the IP. I woul dhate to buy anothe PMD or anything like that because it didnt fix it the first time. The only thing that is so odd is that the first 2 times i put a glow plug relay on it it would fire right up and run great for about 2 days. Then 1 day i went to jump in it and it wouldnt start. Then about 2 days later it decided to start again. It sat there and idled fine for about 5 mins then all at once it was just like someone turned the key off. And havent been abel to get it to start since. And since then i put another glow plug relay on it had the batterys tested and 1 was bad so they replaced it. And still doesnt even try to start. SOmeone said the LP is run by the OP sencor. But if the lift pump stoped working if should still run shouldnt it ? It will just make the IP work harder from what i have been told. I have Burb here with the same motor and everythin gin it that i have been trying parts off of to get my truck running. The burb ran good just had alot of blow by so it was given to me. I wanted to tru to put the computer in my truck but the plugs are just alittle differnt where it wont work. I m going to strip the burb for the transmission and transfer case and stuff like that then scrap it. I just dont know what else to try. I know it is something with wireing or a computer or a sencor or something like that i just cant find what it is. It is a shame because the truck runs like a dream when it wants to run.
i have seen LP stop working the truck just dies some time IP just can't do it sucking and it good way to kill the IP
here few thing try also try disconnect OP filter pluging right to IP other thing to is pull the plug ECT at T-stat house see if it start
OS filter is at back of the IP it the black sq with wires on both ends unplug both ends plug main harness back to IP
here few thing try also try disconnect OP filter pluging right to IP other thing to is pull the plug ECT at T-stat house see if it start
OS filter is at back of the IP it the black sq with wires on both ends unplug both ends plug main harness back to IP
read this info maybe we are missing some thing
"The 6.5L No-Start Guide"
Where to come when your 6.5L Diesel will not start!
- Remember -
"The PMD / FSD (Pump mounted driver) is by far the #1 cause of 6.5L no-starts (at least 90%). If your truck experienced random stalling like someone shut the key off before ultimately refusing to start again, the PMD is very likely the issue. Typically the random stalls caused by the PMD will become more frequent as the failure worsens. In the beginning stages of failure, the truck can be immediately re-stared while the vehicle is still rolling. As the failure progresses, you will have to wait longer and longer for the vehicle to re-start. To read more about PMD failure and the reccomended cure, our FSD heat sync kit, follow the links below: For those with more in-depth issues, proceed to follow through the no-start guide one step at a time.
Pump Mounted Driver
PMD Pre-replacement Checklist
FSD Kit
DISCLAIMER:
This guide is intended to be used by those with basic mechanical skills and common sense. If you lack either, then please leave the process to those so equipped. Always wear safety glasses, and keep clear of rotating components when cranking the engine. Never stand in front of the vehicle while it is being cranked, and never stand in line with the fan. By working on a vehicle, you put yourself in the position of possibly receiving an injury. We cannot list all the possibilities here. The only person who can prevent injuries is you and the method by which this is accomplished is by anticipating and preventing hazardous situations.
DIAGNOSTIC PROCEDURE
NOTE: See this page for locations/pictures of the injection pump and PMD in the engine compartment.
1. Visual inspection solves a large percentage of problems that would take much longer to diagnose by conventional techniques.
* Spend a minimum 10 minutes in the engine compartment going over everything. Do not rush. Pay very close attention to wiring connectors and grounds.
* There are a number of wires grounded at intake manifold bolts near the rear of the intake. Be sure that these are clean, tight and not broken.
* There is a large round 15-way connector near the back of the intake manifold which joins the injection harness (which contains all the wires to the injection pump) to the main engine harness. Open this connector and ensure that the terminals are in good condition and not corroded as is common in northern trucks. If corrosion is present clean the terminals with a good electrical contact cleaner. Do not spread the terminals by inserting objects into them.
* Pay special attention to any wiring looms where they pass over other objects such as A/C lines. Pick them up and be sure that no wires have rubbed through.
2. This no-start guide assumes that the starter will crank the engine over rapidly enough for the engine to start. Diesels rely on the heat of compression to ignite the fuel. If the engine cranks slowly, insufficient heat will be generated and the engine will not start. If everything else is in good condition, a slow cranking 6.5L diesel will start, but if there are other minor issues, a slow crank may compound to create a no-start. Fixing cranking speed issues is beyond the scope of this article, but common suspects are battery connections (very common - start here), poor batteries, and starters.
3. This guide also assumes good engine mechanical condition. Most mechanical failures would be accompanied by noise at time of failure and also an uneven sound during cranking. Low compression caused by wear would develop very slowly over time causing successively harder starting. If in doubt about engine mechanical condition perform an engine compression test. Engines with under 350 PSI of compression per cylinder will have difficulty starting. This test will only be necessary in a minority of cases. To run an engine must also breathe. In rare cases the intake system or exhaust system can become completely plugged and the engine will not start. Catalytic converters can plug, neighbor kids can stick objects in the tailpipe, and objects can get sucked into air cleaner ducts! On engines with EGR valves, removing the EGR valve will create enough of an exhaust opening for the engine to run if the catalytic converter is plugged.
4. Is there fuel in the tank? I don't care what the fuel gauge says, and forget about banging on the tank. If you don't KNOW there is plenty of fuel in the tank, go buy some more and put it in. In fact, do it anyway! You may save face later!
5. What kind of fuel is in the tank? Gasoline will not start a cold 6.5L diesel - the cetane of the fuel is too low. Take a fuel sample and examine it - smell it - is it good diesel fuel? In doubt? Provide the engine an alternate fuel supply or drain the tank and re-fill!
6. Do the glow plugs work? The glow plugs must all be receiving power AND not be burned out. For instructions to check glow plugs visit our glow plug page. Even in warm weather, 6.5L engines need good glow plugs to start well. If in doubt, plug the block heater in for at least 6 hours - this is a partial cover-up for a few bad glow plugs or slightly slow cranking.
7. Is fuel getting to the injection pump? This is easy to check. Have a helper crank the engine. While cranking, open the "T" handle valve that drains water from the fuel filter. This valve is located near the oil filler tube and has a hose running toward the ground. Pull the hose up and place the open end in a jar. While the truck is cranking, there should be a generous supply of fuel coming from the hose. If not, the most likely cause is a bad lift pump which is located inside the frame rail underneath the driver's seat area.. Check for voltage to the lift pump with a test light (again while cranking). If voltage is present, replace the pump. If voltage is not present you will need to trace the circuit. If the pump is running, but not delivering fuel, check the following items:
* Plugged fuel filter
* Gelled fuel if weather is cold
* Damaged or crushed fuel lines
* Leaks on the suction side of the pump between the pump and tank (on northern trucks the fuel sending unit often rusts out on top of the tank creating leaks)
* Plugged pickup sock in the tank or damaged pickup unit in the tank.
* If the fuel filter unit has recently been removed, it is possible to connect the lines improperly at the filter.
8. Is the fuel return plugged? The injection pump cannot operate with a plugged return system. The injection pump return line is located on the top of the pump and is angled sharply toward the front of the truck. Remove the return line, place a short piece of hose on the fitting on the pump and direct it into a container. Re-attempt to start the truck.
9. Turn the ignition on and note if the service engine soon (or check engine) light comes on. If it does, this is a good sign that the computer is receiving power and is functional. If it does not, then you must proceed to check power and ground at the computer. This is beyond the scope of this article. If you have a scan tool, plug it in at this point and determine if you can retrieve data from the computer. This is further confirmation that the computer is in functional condition. If you do not have a scanner you may still proceed with the following tests as presence of the check engine light is sufficient evidence of a live computer and the following tests will provide further verification.
10. Disconnect the optical sensor connector from the injection pump. This is the large square black connector directly on top of the injection pump. Again try to start the truck. If the truck starts and runs, this means that the optical sensor is outputting faulty data preventing the truck from starting. By unplugging the sensor, you put the system into backup mode and the computer relies on information from the crankshaft position sensor. In the very unusual case that both sensors were bad, the truck would not start with the optical sensor disconnected.
11. The engine shutoff solenoid is a round silver device about an inch in diameter and several inches high that stands at the driver's side front corner of the injection pump. Unplug the solenoid and connect a test light across the two wires in the connector coming from the vehicle (NOT the side coming from the solenoid). Have someone crank the engine. If the test light lights proceed to the next step. If it does not light, then you will need to obtain a wiring diagram and trace the circuit.
12. You can also unscrew the solenoid from the injection pump and apply 12 volts to it to verify that the plunger retracts. Failure of this part is rare, however.
13. At this point, we will verify if the engine is receiving fuel. Loosen several injection lines at the injectors (19mm or 3/4 inch open end wrench). Keep your hands and eyes back and have someone crank the engine and watch for fuel to squirt from the open lines. There will not be a large quantity of fuel, but there should be a definite squirt. A slight dribble is not acceptable. Tighten the lines and proceed with diagnosis.
"The 6.5L No-Start Guide"
Where to come when your 6.5L Diesel will not start!
- Remember -
"The PMD / FSD (Pump mounted driver) is by far the #1 cause of 6.5L no-starts (at least 90%). If your truck experienced random stalling like someone shut the key off before ultimately refusing to start again, the PMD is very likely the issue. Typically the random stalls caused by the PMD will become more frequent as the failure worsens. In the beginning stages of failure, the truck can be immediately re-stared while the vehicle is still rolling. As the failure progresses, you will have to wait longer and longer for the vehicle to re-start. To read more about PMD failure and the reccomended cure, our FSD heat sync kit, follow the links below: For those with more in-depth issues, proceed to follow through the no-start guide one step at a time.
Pump Mounted Driver
PMD Pre-replacement Checklist
FSD Kit
DISCLAIMER:
This guide is intended to be used by those with basic mechanical skills and common sense. If you lack either, then please leave the process to those so equipped. Always wear safety glasses, and keep clear of rotating components when cranking the engine. Never stand in front of the vehicle while it is being cranked, and never stand in line with the fan. By working on a vehicle, you put yourself in the position of possibly receiving an injury. We cannot list all the possibilities here. The only person who can prevent injuries is you and the method by which this is accomplished is by anticipating and preventing hazardous situations.
DIAGNOSTIC PROCEDURE
NOTE: See this page for locations/pictures of the injection pump and PMD in the engine compartment.
1. Visual inspection solves a large percentage of problems that would take much longer to diagnose by conventional techniques.
* Spend a minimum 10 minutes in the engine compartment going over everything. Do not rush. Pay very close attention to wiring connectors and grounds.
* There are a number of wires grounded at intake manifold bolts near the rear of the intake. Be sure that these are clean, tight and not broken.
* There is a large round 15-way connector near the back of the intake manifold which joins the injection harness (which contains all the wires to the injection pump) to the main engine harness. Open this connector and ensure that the terminals are in good condition and not corroded as is common in northern trucks. If corrosion is present clean the terminals with a good electrical contact cleaner. Do not spread the terminals by inserting objects into them.
* Pay special attention to any wiring looms where they pass over other objects such as A/C lines. Pick them up and be sure that no wires have rubbed through.
2. This no-start guide assumes that the starter will crank the engine over rapidly enough for the engine to start. Diesels rely on the heat of compression to ignite the fuel. If the engine cranks slowly, insufficient heat will be generated and the engine will not start. If everything else is in good condition, a slow cranking 6.5L diesel will start, but if there are other minor issues, a slow crank may compound to create a no-start. Fixing cranking speed issues is beyond the scope of this article, but common suspects are battery connections (very common - start here), poor batteries, and starters.
3. This guide also assumes good engine mechanical condition. Most mechanical failures would be accompanied by noise at time of failure and also an uneven sound during cranking. Low compression caused by wear would develop very slowly over time causing successively harder starting. If in doubt about engine mechanical condition perform an engine compression test. Engines with under 350 PSI of compression per cylinder will have difficulty starting. This test will only be necessary in a minority of cases. To run an engine must also breathe. In rare cases the intake system or exhaust system can become completely plugged and the engine will not start. Catalytic converters can plug, neighbor kids can stick objects in the tailpipe, and objects can get sucked into air cleaner ducts! On engines with EGR valves, removing the EGR valve will create enough of an exhaust opening for the engine to run if the catalytic converter is plugged.
4. Is there fuel in the tank? I don't care what the fuel gauge says, and forget about banging on the tank. If you don't KNOW there is plenty of fuel in the tank, go buy some more and put it in. In fact, do it anyway! You may save face later!
5. What kind of fuel is in the tank? Gasoline will not start a cold 6.5L diesel - the cetane of the fuel is too low. Take a fuel sample and examine it - smell it - is it good diesel fuel? In doubt? Provide the engine an alternate fuel supply or drain the tank and re-fill!
6. Do the glow plugs work? The glow plugs must all be receiving power AND not be burned out. For instructions to check glow plugs visit our glow plug page. Even in warm weather, 6.5L engines need good glow plugs to start well. If in doubt, plug the block heater in for at least 6 hours - this is a partial cover-up for a few bad glow plugs or slightly slow cranking.
7. Is fuel getting to the injection pump? This is easy to check. Have a helper crank the engine. While cranking, open the "T" handle valve that drains water from the fuel filter. This valve is located near the oil filler tube and has a hose running toward the ground. Pull the hose up and place the open end in a jar. While the truck is cranking, there should be a generous supply of fuel coming from the hose. If not, the most likely cause is a bad lift pump which is located inside the frame rail underneath the driver's seat area.. Check for voltage to the lift pump with a test light (again while cranking). If voltage is present, replace the pump. If voltage is not present you will need to trace the circuit. If the pump is running, but not delivering fuel, check the following items:
* Plugged fuel filter
* Gelled fuel if weather is cold
* Damaged or crushed fuel lines
* Leaks on the suction side of the pump between the pump and tank (on northern trucks the fuel sending unit often rusts out on top of the tank creating leaks)
* Plugged pickup sock in the tank or damaged pickup unit in the tank.
* If the fuel filter unit has recently been removed, it is possible to connect the lines improperly at the filter.
8. Is the fuel return plugged? The injection pump cannot operate with a plugged return system. The injection pump return line is located on the top of the pump and is angled sharply toward the front of the truck. Remove the return line, place a short piece of hose on the fitting on the pump and direct it into a container. Re-attempt to start the truck.
9. Turn the ignition on and note if the service engine soon (or check engine) light comes on. If it does, this is a good sign that the computer is receiving power and is functional. If it does not, then you must proceed to check power and ground at the computer. This is beyond the scope of this article. If you have a scan tool, plug it in at this point and determine if you can retrieve data from the computer. This is further confirmation that the computer is in functional condition. If you do not have a scanner you may still proceed with the following tests as presence of the check engine light is sufficient evidence of a live computer and the following tests will provide further verification.
10. Disconnect the optical sensor connector from the injection pump. This is the large square black connector directly on top of the injection pump. Again try to start the truck. If the truck starts and runs, this means that the optical sensor is outputting faulty data preventing the truck from starting. By unplugging the sensor, you put the system into backup mode and the computer relies on information from the crankshaft position sensor. In the very unusual case that both sensors were bad, the truck would not start with the optical sensor disconnected.
11. The engine shutoff solenoid is a round silver device about an inch in diameter and several inches high that stands at the driver's side front corner of the injection pump. Unplug the solenoid and connect a test light across the two wires in the connector coming from the vehicle (NOT the side coming from the solenoid). Have someone crank the engine. If the test light lights proceed to the next step. If it does not light, then you will need to obtain a wiring diagram and trace the circuit.
12. You can also unscrew the solenoid from the injection pump and apply 12 volts to it to verify that the plunger retracts. Failure of this part is rare, however.
13. At this point, we will verify if the engine is receiving fuel. Loosen several injection lines at the injectors (19mm or 3/4 inch open end wrench). Keep your hands and eyes back and have someone crank the engine and watch for fuel to squirt from the open lines. There will not be a large quantity of fuel, but there should be a definite squirt. A slight dribble is not acceptable. Tighten the lines and proceed with diagnosis.
14. If there is a potential that the truck has been run out of fuel, has been sitting for a very long time, or has had the fuel system open, it may be necessary to bleed the fuel system. If none of these is true of your truck, skip the following procedure.
* First, open the fuel filter water drain valve described earlier and crank the engine until fuel is observed flowing freely from the drain line. Secondly, loosen the injection lines at all 8 injectors. Disable the glow plugs by removing the glow plug wires, disconnecting the relay, or removing the glow plug fuse. Connect a battery charger to the vehicle and place it on a medium to high setting (not "jump" setting). Have someone crank the engine for an extended period - as long as you feel comfortable doing so without doing starter damage - usually 15 to 20 seconds. Wait 10 minutes for the starter to cool and do it again. After repeating the process several times, fuel should begin squirting from some injection lines. Tighten up those that squirt, and repeat until all lines are delivering fuel. Then start the truck after re-enabling the glow plugs.
15. Disconnect the PMD (black module on the driver's side of the injection pump about the size of a pack of cards.) Inspect the terminals in the connector for damage. Connect a digital voltmeter set to the DC voltage scale with the black lead connected to a good clean engine ground and the red lead touching the terminal connected to the green wire in the PMD connector. Have your helper crank the engine and record voltage observed. It should be roughly 1.2 volts.
* If this voltage is present, it means that the computer is commanding the PMD and injection pump to deliver fuel - proceed with diagnostics. If the voltage is not present, you have either a wiring or computer issue - obtain a wiring diagram and diagnose.
16. The next steps check power and ground at the PMD.
* First, connect your test light to a good clean engine ground. Touch the probe of the test light to the pink wire terminal in the PMD connector. With the ignition on, the light should light. If not, diagnose the circuit.
* Next, connect the CLIP of your test light to one of the positive battery terminals making sure it has a good connection. Touch the probe of the test light to the black wire in position C of the PMD connector (looking closely at one side of the PMD connector you will note that each wire position is lettered). The light should light. If not, there is a wiring or computer problem. Obtain a wiring diagram and diagnose.
17. If you started at the beginning, and have reached this point with all tests passing there are only two possibilities left. These are the injection pump itself and the PMD. If you plan to replace the complete injection pump / PMD assembly, you may stop diagnosing after performing the next step. To determine if the issue lies with the PMD itself continue to the end.
18. On very rare occassions we find that the injection pump is not being driven by the engine. This can be caused by a timing chain issue, or more commonly be a sheared key on one of several gears (usually due to faulty service practices). To verify that the injection pump is turning, remove the oil filler tube. This will allow you to view the front of the injection pump drive gear. Staying clear of all rotating components, have someone crank the engine and observe gear rotation.
19. Those wishing to see if the PMD is outputting control signals to the injection pump, perform the following:
* You will need to access the red wire in position "B" as well as the black wire in position "F" of the PMD connector with the PMD plugged back in. This can be challenging with the intake manifold installed. If the intake manifold is off, you can access the same wires much easier at the back of the injection pump by pulling off the large rubber boot at the very rear of the injection pump. If the intake is still installed, read carefully to understand how to connect to the wire with the PMD plugged in. (This is also a good time to note that an alternative to this test method is to substitute a known good PMD. If you have the means, consider buying one if you plan on owning the truck for many years - especially if you travel with it. Every 6.5L owner should have a spare PMD - it is not a matter of IF the original PMD will fail, it is a matter of when, and you will thank yourself a million times when the extra PMD keeps you from being stranded on a dark, cold, and rainy night.) Back to connecting to the wires. Straighten out a small paper clip and cut it in half. Push one of the pieces of paper clip into the BACK of the PMD connector right alongside each wire (Postions B and F). Push the piece of paper clip gently between the rubber seal and the wire. Wiggle the paper clip and push gently until about an inch of the paper clip is no longer visible. The paper clip is now touching the back of the bare metal terminal connected to the wire. Do this for both wires.Use your ohmmeter on the continuity test setting to ensure that each paper clip is indeed making contact with the respective wire. If you have wire piercing probes they can also be used for a more reliable connection (be sure to repair the wires later). You can also strip sections of the wire and attach short sections of wire as "test leads."
* Now, plug the PMD connection back in. (Yes, it is challenging, but be patient and keep it square and you will get it.) Connect your volt meter to the two wires and set the meter to measure AC volts. Be sure not to let the paper clips short against engine ground or the PMD will be destroyed!
* Crank the engine and observe the voltage. You should observe around 0.8 to 1.0 AC volts - this will vary slightly with cranking speed. If this test fails, but steps 14 and 15 passed, you most likely have a bad PMD. If this test passes, and you have followed this procedure from the beginning, then you most likely need an injection pump.
* For those who came here to test a PMD only: If you have the input signals to the PMD described in steps 14 and 15, and the PMD outputs correctly in step 18, then the PMD is at least capable of starting the truck. This does NOT mean it may not later cause stalling or other issues, but it should bring the engine to life.
* First, open the fuel filter water drain valve described earlier and crank the engine until fuel is observed flowing freely from the drain line. Secondly, loosen the injection lines at all 8 injectors. Disable the glow plugs by removing the glow plug wires, disconnecting the relay, or removing the glow plug fuse. Connect a battery charger to the vehicle and place it on a medium to high setting (not "jump" setting). Have someone crank the engine for an extended period - as long as you feel comfortable doing so without doing starter damage - usually 15 to 20 seconds. Wait 10 minutes for the starter to cool and do it again. After repeating the process several times, fuel should begin squirting from some injection lines. Tighten up those that squirt, and repeat until all lines are delivering fuel. Then start the truck after re-enabling the glow plugs.
15. Disconnect the PMD (black module on the driver's side of the injection pump about the size of a pack of cards.) Inspect the terminals in the connector for damage. Connect a digital voltmeter set to the DC voltage scale with the black lead connected to a good clean engine ground and the red lead touching the terminal connected to the green wire in the PMD connector. Have your helper crank the engine and record voltage observed. It should be roughly 1.2 volts.
* If this voltage is present, it means that the computer is commanding the PMD and injection pump to deliver fuel - proceed with diagnostics. If the voltage is not present, you have either a wiring or computer issue - obtain a wiring diagram and diagnose.
16. The next steps check power and ground at the PMD.
* First, connect your test light to a good clean engine ground. Touch the probe of the test light to the pink wire terminal in the PMD connector. With the ignition on, the light should light. If not, diagnose the circuit.
* Next, connect the CLIP of your test light to one of the positive battery terminals making sure it has a good connection. Touch the probe of the test light to the black wire in position C of the PMD connector (looking closely at one side of the PMD connector you will note that each wire position is lettered). The light should light. If not, there is a wiring or computer problem. Obtain a wiring diagram and diagnose.
17. If you started at the beginning, and have reached this point with all tests passing there are only two possibilities left. These are the injection pump itself and the PMD. If you plan to replace the complete injection pump / PMD assembly, you may stop diagnosing after performing the next step. To determine if the issue lies with the PMD itself continue to the end.
18. On very rare occassions we find that the injection pump is not being driven by the engine. This can be caused by a timing chain issue, or more commonly be a sheared key on one of several gears (usually due to faulty service practices). To verify that the injection pump is turning, remove the oil filler tube. This will allow you to view the front of the injection pump drive gear. Staying clear of all rotating components, have someone crank the engine and observe gear rotation.
19. Those wishing to see if the PMD is outputting control signals to the injection pump, perform the following:
* You will need to access the red wire in position "B" as well as the black wire in position "F" of the PMD connector with the PMD plugged back in. This can be challenging with the intake manifold installed. If the intake manifold is off, you can access the same wires much easier at the back of the injection pump by pulling off the large rubber boot at the very rear of the injection pump. If the intake is still installed, read carefully to understand how to connect to the wire with the PMD plugged in. (This is also a good time to note that an alternative to this test method is to substitute a known good PMD. If you have the means, consider buying one if you plan on owning the truck for many years - especially if you travel with it. Every 6.5L owner should have a spare PMD - it is not a matter of IF the original PMD will fail, it is a matter of when, and you will thank yourself a million times when the extra PMD keeps you from being stranded on a dark, cold, and rainy night.) Back to connecting to the wires. Straighten out a small paper clip and cut it in half. Push one of the pieces of paper clip into the BACK of the PMD connector right alongside each wire (Postions B and F). Push the piece of paper clip gently between the rubber seal and the wire. Wiggle the paper clip and push gently until about an inch of the paper clip is no longer visible. The paper clip is now touching the back of the bare metal terminal connected to the wire. Do this for both wires.Use your ohmmeter on the continuity test setting to ensure that each paper clip is indeed making contact with the respective wire. If you have wire piercing probes they can also be used for a more reliable connection (be sure to repair the wires later). You can also strip sections of the wire and attach short sections of wire as "test leads."
* Now, plug the PMD connection back in. (Yes, it is challenging, but be patient and keep it square and you will get it.) Connect your volt meter to the two wires and set the meter to measure AC volts. Be sure not to let the paper clips short against engine ground or the PMD will be destroyed!
* Crank the engine and observe the voltage. You should observe around 0.8 to 1.0 AC volts - this will vary slightly with cranking speed. If this test fails, but steps 14 and 15 passed, you most likely have a bad PMD. If this test passes, and you have followed this procedure from the beginning, then you most likely need an injection pump.
* For those who came here to test a PMD only: If you have the input signals to the PMD described in steps 14 and 15, and the PMD outputs correctly in step 18, then the PMD is at least capable of starting the truck. This does NOT mean it may not later cause stalling or other issues, but it should bring the engine to life.
The part i dont understand is how that would affect the Wait Light. Because the light doesnt stay on for a min or so it wont start. So does this have anything to do with the LP. from what i understand the LP on this year only pumps when you are cranking the motor. So when i hade the shut off siloniod out i cranked it and had fuel flying every where. So this shoul dmean the LP is working correct or am i mistaken. I just cant figure out why the wait light isnt staying on. If it stays on it starts. So is there something with the fuel that would make the wait light not stay on.
? here how old glow plugs and have check see if you got at glow plugs
if you got fuel at shut off i say LP working
now have here stories that some truck WTS light don't on long just flash
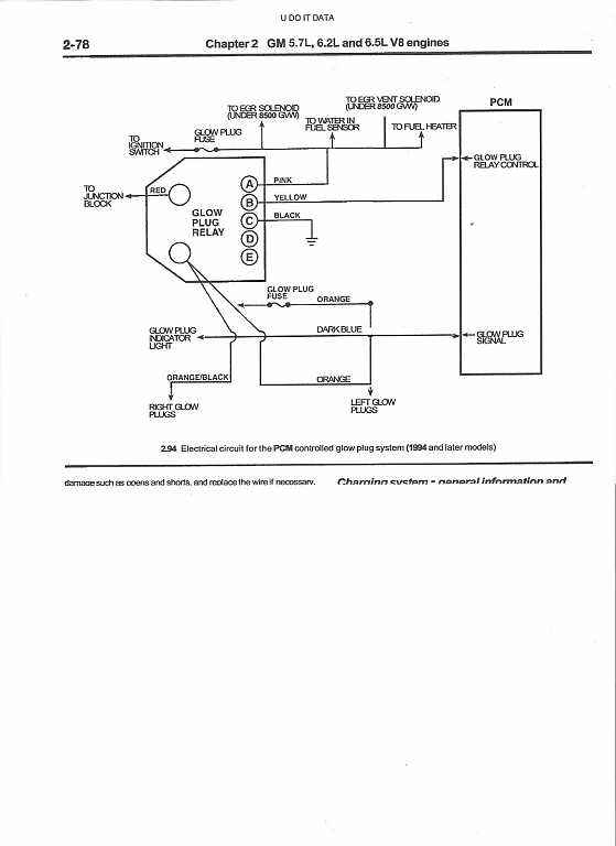
let me gave wire diagram that way you check see if the computer putting out let me fine and post it for you
if you got fuel at shut off i say LP working
now have here stories that some truck WTS light don't on long just flash
let me gave wire diagram that way you check see if the computer putting out let me fine and post it for you
i will check this out tonight when everyone goes home and i can get it in the heated shop. The glow plugs where the first thing i replaced when i started having problem and it didnt change anything. But i will check this out and get back to you


