I m LOST
If still short cycling iwould say bad ground n or relay if u tryed to jumpstart truck w/ new relay on could have fried it do to way to many volts in electrical system a lot of people say it will not hert but it can!
I will have to replace it. It probly has a warranty on it. I will give it a shot. I was useing a battery charger to start if when the batterys went dead. The batterys go dead on it pretty fast from me not driving it. I went out this morning and the wait light satyed on but it is 17 out and not having it pluged in it didnt start and didnt crank much before the baterys where low. And after i cranked it for a few seconds and knew it wasnt going to start i stoped turned the key off and waited a few second turn the key back on the wait light didnt stay on just flashed a second and went off. I have it on a 2 amp charge now. So i will let it sit for a few hours and see what it does then. After work i will replace the glow plug relay again and see if that helps. It is so frustarting because when the truck starts it runs like a top and i have no other issues with it. If i cant get it going soon i will just have to take it to a shop i guess. But last time i took it to a shop they put the IP and stuff on it and Cost alot of money and didnt stay fixed to long before back to the same issues. The best advise that shop could tell me is to get rid of it. But i would hate to get rid of it. when it runs so good when it does start.
almost sound like you may have some bad batteries these truck need god batteries for cranking power your batteries maybe not holed load have them load tested and when do load test make sure batteries disconnected and like Mud said if you put high power charger on it could as well burn the relay out again did you any smoke coming from the tail pipe even if glow plugs not working you should still see smoke that way i keep asking if you got fuel at the injector pump
---AutoMerged DoublePost---
So, you say you have hard starting?
Well, this is a common problem, for many of the years of diesels that GM had. However, the problems are altogether different. For pinning down exactly why you may be having a hard-start issue, you’ll first have to start with what type of engine and fuel system you are working with.
Now, before we get into the complexities of the fuel system, let’s eliminate something simple first. If you have a hard start condition when cold, it may be a simple glow plug issue. Check your glow plug system first before proceeding to make sure it is operational. Glow plug problems are most noticeable in cold weather conditions. You will usually get a lot of white smoke on startup. This usually indicates insufficient heat for ignition.
Now, if your glow plugs have passed the test, forge ahead into the pool of diesel.
There are two main types of “systems” we’ll call them. First is mechanical injection, and the other is electronic injection.
Mechanical injection is found in years up to 93
Electronic injection is found in years after 94
Maybe you are a little confused, and your application maybe a step van, or something other than the norm. How do you identify your type of fuel system? Check the model of the injection pump. You’ll see a number system such as this:
DB2-4911
DS4-5521
Now, there are various numbers that you will see, but basically you are looking at the first three letters. DB2 is mechanical, and DS4 is electronic. You can also be tipped off by the “PMD.” The PMD is the little black box that usually resides on the side of the injection pump. (Fondly referred to as the IP) So, a PMD will mean electronic, unless of course someone stuck one in for decoration. That’s not common though.. . ..
DB2’s are still out there, but they are getting fewer and fewer. DB2’s commonly have an issue with a no hot start issue. This usually occurs when you have a worn head and rotor within the injection pump. If you have a no hot start, do this simple test. Take about a pint of room temperature/warm water and slowly pour it over the injection pump. This will cool it down and you may be able to then start. Now, notice, this is not a GM “approved” test procedure, but it will show if your IP is to blame or not. Please also note, do not use COLD water, but a moderate amount of room temperature water. Too much may cause thermal shock and something further down the line to crack.
Can I fix my head and rotor? For the most part, no, you’re not going to be able to do this on your own. A fuel shop that works on these pumps will be about the only way you can go. Replacement of the injection pump may be another way of fixing this issue.
Now, the DS4 pumps have different no-starting issues. They rarely have the same hot start problem that a DB2 has, but it has happened. Some of the many issues that arise with them are caused with the PMD.
How do I troubleshoot and pin down if it’s a PMD or not? There is a whole thread devoted to the PMD and you can go there for more information on that. A PMD usually has an intermittent failure, as opposed to what you may find with a mechanical injection pump, that just won’t plain start. Not so say that a PMD would just outright die on you, but this seems to be a lesser found case.
Fuel supply issues. Make sure that you have a working lift pump and OPS. These two things will frustrate getting the engine started because the injection pump has more work to do.
Are there any other problems with the DS4 pump? Well, the nice thing is, the computer will usually tell on you and pop a code. Depending upon the code, you may get extended cranking time to get your engine started. If your Service Engine light (SES) is on, have your codes checked. Up to 95 is OBD-I style, and you can check it yourself with a paperclip. After that is ODB-II style, and you’ll need a code reader.
Cranking speed - A diesel must have good cranking speed for it to start. A slow turning engine will not get the heat built up, and the injection pump turning fast enough for it’s pumping needs.
My engine is not cranking fast enough. Where do I start? Well, several different contributing factors will slow down the speed. They are:
Battery cables - a known weak spot in the charging system. Poor contact, corroded cables and the side post setup are all causes for electrical woes.
Batteries - diesel engines are very hard on batteries. You have to rob about a hundred or so amps just for the glow plugs - then you really sting them with starter trying to turn a high compression engine. You may get 5 years out of your gas engine batteries, but don’t be surprised if you are changing your diesel batteries more often. If your batteries are in doubt, you can have them removed and tested.
Starter itself - if your starter is getting weak, it may not be turning up to full speed. Check all the above first, before deciding upon repairing or a new starter. Many have posted improved cranking speed from improved connections alone.
Maybe you’ve got a situation where you have a no-start condition. One of the things you can do, is check to see if you have fuel coming to the injectors themselves. This is the last part of the fuel system itself. Simply loosen the nut on the back of the injector and see if fuel squirts out while cranking. If you have no fuel there, you’ll have to back track and figure out why. Now, just because fuel because fuel maybe there, does not mean that there is enough pressure to “pop” the injector open, but fuel delivery to that point will help better understand what’s happening where.
Air leaks - in the fuel system too may not be helping matters any. Check around the fuel filter bowl and see if you have an oily residue under it, in the engine valley. If your filter is leaking, it may pass some air through the system. Filter bowls can be rebuilt inexpensively.
Fuel cap - this may not be the outright cause of a hard start issue, but it may not be helping either - especially if you have any type of air leakage in the fuel system. When you remove your fuel cap, you may hear a slight "hiss." But if you are hearing a long WWOOOSSHHH - time for a new cap. Make sure that it is a DIESEL cap. Gas caps will NOT work. Diesel caps are vented to prevent vacuum from building, although a very slight one will build.
There will be additions to this post as time goes on.
Maybe you don’t see anything here that would contribute to why your engine is not starting. Start by posting your findings from what you’ve gathered thus far. From there, we will be able to clue you in better possibly after providing more details about your truck. Remember to place that information in your signature line, because it helps all of us immensely to pin down your problems more effectively.
---AutoMerged DoublePost---
So, you say you have hard starting?
Well, this is a common problem, for many of the years of diesels that GM had. However, the problems are altogether different. For pinning down exactly why you may be having a hard-start issue, you’ll first have to start with what type of engine and fuel system you are working with.
Now, before we get into the complexities of the fuel system, let’s eliminate something simple first. If you have a hard start condition when cold, it may be a simple glow plug issue. Check your glow plug system first before proceeding to make sure it is operational. Glow plug problems are most noticeable in cold weather conditions. You will usually get a lot of white smoke on startup. This usually indicates insufficient heat for ignition.
Now, if your glow plugs have passed the test, forge ahead into the pool of diesel.
There are two main types of “systems” we’ll call them. First is mechanical injection, and the other is electronic injection.
Mechanical injection is found in years up to 93
Electronic injection is found in years after 94
Maybe you are a little confused, and your application maybe a step van, or something other than the norm. How do you identify your type of fuel system? Check the model of the injection pump. You’ll see a number system such as this:
DB2-4911
DS4-5521
Now, there are various numbers that you will see, but basically you are looking at the first three letters. DB2 is mechanical, and DS4 is electronic. You can also be tipped off by the “PMD.” The PMD is the little black box that usually resides on the side of the injection pump. (Fondly referred to as the IP) So, a PMD will mean electronic, unless of course someone stuck one in for decoration. That’s not common though.. . ..
DB2’s are still out there, but they are getting fewer and fewer. DB2’s commonly have an issue with a no hot start issue. This usually occurs when you have a worn head and rotor within the injection pump. If you have a no hot start, do this simple test. Take about a pint of room temperature/warm water and slowly pour it over the injection pump. This will cool it down and you may be able to then start. Now, notice, this is not a GM “approved” test procedure, but it will show if your IP is to blame or not. Please also note, do not use COLD water, but a moderate amount of room temperature water. Too much may cause thermal shock and something further down the line to crack.
Can I fix my head and rotor? For the most part, no, you’re not going to be able to do this on your own. A fuel shop that works on these pumps will be about the only way you can go. Replacement of the injection pump may be another way of fixing this issue.
Now, the DS4 pumps have different no-starting issues. They rarely have the same hot start problem that a DB2 has, but it has happened. Some of the many issues that arise with them are caused with the PMD.
How do I troubleshoot and pin down if it’s a PMD or not? There is a whole thread devoted to the PMD and you can go there for more information on that. A PMD usually has an intermittent failure, as opposed to what you may find with a mechanical injection pump, that just won’t plain start. Not so say that a PMD would just outright die on you, but this seems to be a lesser found case.
Fuel supply issues. Make sure that you have a working lift pump and OPS. These two things will frustrate getting the engine started because the injection pump has more work to do.
Are there any other problems with the DS4 pump? Well, the nice thing is, the computer will usually tell on you and pop a code. Depending upon the code, you may get extended cranking time to get your engine started. If your Service Engine light (SES) is on, have your codes checked. Up to 95 is OBD-I style, and you can check it yourself with a paperclip. After that is ODB-II style, and you’ll need a code reader.
Cranking speed - A diesel must have good cranking speed for it to start. A slow turning engine will not get the heat built up, and the injection pump turning fast enough for it’s pumping needs.
My engine is not cranking fast enough. Where do I start? Well, several different contributing factors will slow down the speed. They are:
Battery cables - a known weak spot in the charging system. Poor contact, corroded cables and the side post setup are all causes for electrical woes.
Batteries - diesel engines are very hard on batteries. You have to rob about a hundred or so amps just for the glow plugs - then you really sting them with starter trying to turn a high compression engine. You may get 5 years out of your gas engine batteries, but don’t be surprised if you are changing your diesel batteries more often. If your batteries are in doubt, you can have them removed and tested.
Starter itself - if your starter is getting weak, it may not be turning up to full speed. Check all the above first, before deciding upon repairing or a new starter. Many have posted improved cranking speed from improved connections alone.
Maybe you’ve got a situation where you have a no-start condition. One of the things you can do, is check to see if you have fuel coming to the injectors themselves. This is the last part of the fuel system itself. Simply loosen the nut on the back of the injector and see if fuel squirts out while cranking. If you have no fuel there, you’ll have to back track and figure out why. Now, just because fuel because fuel maybe there, does not mean that there is enough pressure to “pop” the injector open, but fuel delivery to that point will help better understand what’s happening where.
Air leaks - in the fuel system too may not be helping matters any. Check around the fuel filter bowl and see if you have an oily residue under it, in the engine valley. If your filter is leaking, it may pass some air through the system. Filter bowls can be rebuilt inexpensively.
Fuel cap - this may not be the outright cause of a hard start issue, but it may not be helping either - especially if you have any type of air leakage in the fuel system. When you remove your fuel cap, you may hear a slight "hiss." But if you are hearing a long WWOOOSSHHH - time for a new cap. Make sure that it is a DIESEL cap. Gas caps will NOT work. Diesel caps are vented to prevent vacuum from building, although a very slight one will build.
There will be additions to this post as time goes on.
Maybe you don’t see anything here that would contribute to why your engine is not starting. Start by posting your findings from what you’ve gathered thus far. From there, we will be able to clue you in better possibly after providing more details about your truck. Remember to place that information in your signature line, because it helps all of us immensely to pin down your problems more effectively.
Last edited by Crazy; Jan 11, 2011 at 09:00 AM. Reason: Automerged Doublepost
Load tested the batterys and they are good. I will check the fuel system like you said. I just assumed it would have to be of because when it does start it runs fine. I didnt think a fule problem would be intermit. It seems almost like there is some kind of sencer or something that works sometime and sometimes doesnt. i just dont know what it couls be that would make it short cycle like it does. I m going to try another relay because it seems lik eofr some reason that fixes it for a few hours but then goes right back to the same problem. So i dont know if it is the relay that keeps going bad or if it just one of those times it decides it wants to start or not. Its almost like the fule shut off siloniod or something. Someone also said something about some oil pressure sencor or something like that because it has some kind of shut off or something like that. If anyone has a shop or knows of a good shop that will stand behind there work and not charge a arm and a leg let me know.
OPS can be the problem cause it turn on and off for LP good way to check put E-brake on or block wheel then just turn keep intill all dash light come on then put it in drive then open the T-Valve and see if fuel coming out if it is OPS good if not it bad
It gets as cold as 17 and high of 30 this time of year. But this all started when it was warmer over the summer. And it doesnt matter if i put it in the heated shop all night witch only gets to 60 at the lowest. I dont know what timp diesel gels. but i was a over the road truck driver and we didnt worry about it until we got in 0 or below. I m pretty sure it is a problem with a sencor or something. But what is confusing is that. it will only start if the wait light stays on. if it justs pops on then off real fast i know it wont start. I just dont know why if the glow plug relay isnt warming the glow plugs why would that also make it so it doesnt get fuel. I didnt know if there is a way the glow plug relay would make the fuel shut off close or not. Or if there is more then one problem or what I m just getting really furstrated with this truck. I m going to put another relay on it and see if it fixes it again. But if it does i dont know why that makes it get fuel all of a sudden and what would keep blowing the glow plug relay
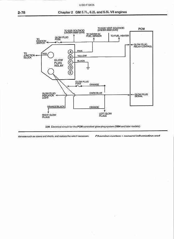
Thanks for the wiring diagrams. I will try more thursday. I took the new batterys i just got back to have them checked and 1 was bad and they wont have the new ones until thursday. I do have to say it s the first time i got a new battery that was bad. So the batterys might have been my problem witch will suck with all the money i thur at the darn thing. Will get back to you thursday or friday to let you know


