How do you test the GP controller.
On my '92 TD the WTS light stopped coming on and I don't hear the relay clicking like it used to. How do I test it after disconnecting the wire connector? I know the last pin which had the black wire is ground but which one do I put power to?
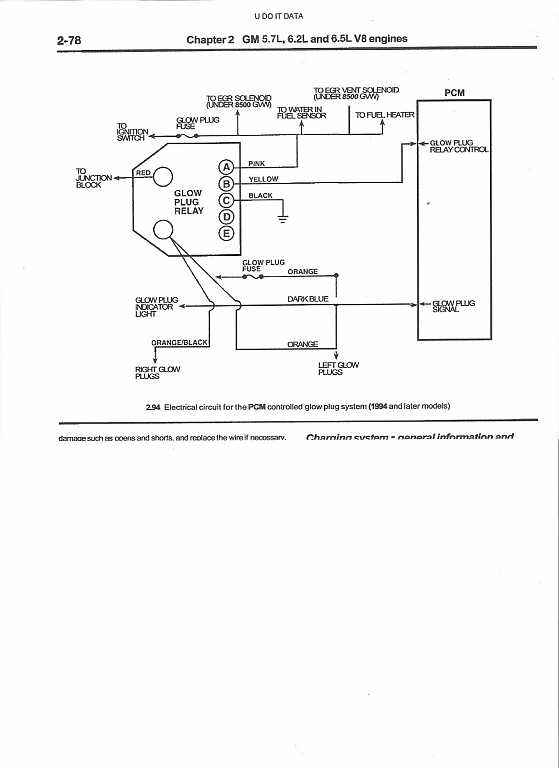
Thanks but mine is a '92 with the older style 4 wire relay. On mine terminal E is ground, D is to the PCM, C is the GP sensor and B is to the starter solenoid for sensing cranking. Which do I put 12 volts to, to check the relay?
Thread
Thread Starter
Forum
Replies
Last Post
Diesel Bombers
Latest Automotive Industry News
0
Jul 30, 2015 10:30 AM
Diesel Bombers
Latest Automotive Industry News
0
Nov 20, 2014 11:20 AM
Diesel Bombers
Latest Automotive Industry News
0
Oct 16, 2014 07:10 PM



