Chevy/GMC 6.2L and 6.5L Discussion of Chevy and GMC Trucks with 6.2L and 6.5L Diesel Engines

6.5LT No Start, No Glow Plugs

Thread Tools
 
Search this Thread
 
Old Nov 15, 2010 | 08:02 PM
  #11  
Woody35's Avatar
Diesel Bomber
Joined: May 2008
Posts: 2,856
Likes: 124
From: PA
Default

its going to be pretty hard to diagnose without one
 
Reply
Old Nov 15, 2010 | 11:02 PM
  #12  
whigit's Avatar
Thread Starter
|
Diesel Fan
Joined: Nov 2010
Posts: 18
Likes: 0
Default

yea, i know. every time i plug the scan tool in, i just get, "can't connect to the computer, try again"
 
Reply
Old Nov 16, 2010 | 09:59 AM
  #13  
Crazy's Avatar
Diesel Bomber
Joined: Sep 2010
Posts: 1,322
Likes: 51
From: Reddick,Fl.
Default

Did the fuse for aux cig ligther circuit.

The OBD II connector is powered by the aux cig ligther circuit.
If fuse is blown scanner will not read the puter
 
Reply
Old Nov 16, 2010 | 03:41 PM
  #14  
Crazy's Avatar
Diesel Bomber
Joined: Sep 2010
Posts: 1,322
Likes: 51
From: Reddick,Fl.
Default

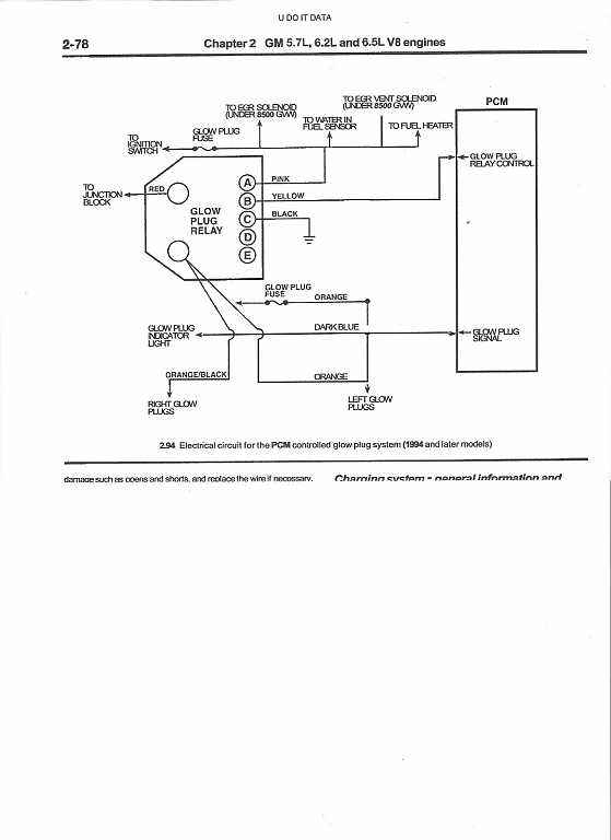
here is a schematic also
 
Attached Thumbnails 6.5LT No Start, No Glow Plugs-12.jpg  
Reply
Old Nov 16, 2010 | 07:32 PM
  #15  
Woody35's Avatar
Diesel Bomber
Joined: May 2008
Posts: 2,856
Likes: 124
From: PA
Default

got to check the wires running in and out of the puter for breaks
 
Reply
Old Nov 16, 2010 | 08:55 PM
  #16  
whigit's Avatar
Thread Starter
|
Diesel Fan
Joined: Nov 2010
Posts: 18
Likes: 0
Default

i will check what i can. It won't be till thursday till i ahve some time. thanks for the help so far
 
Reply
Old Nov 18, 2010 | 08:16 PM
  #17  
whigit's Avatar
Thread Starter
|
Diesel Fan
Joined: Nov 2010
Posts: 18
Likes: 0
Default

SO i get a few mins to look @ the truck. I checked the fuses for the acc port. i have power ther, it will charge a phone, yet still no link to the computer. the OBD2 port does have power.
 
Reply
Old Nov 18, 2010 | 08:28 PM
  #18  
mud's Avatar
mud
Diesel Enthusiast
Joined: Nov 2010
Posts: 126
Likes: 0
From: poconos
Default

jump direct off battery to glow plug sol.

---AutoMerged DoublePost---

let me no if u need more info.
 

Last edited by mud; Nov 18, 2010 at 08:28 PM. Reason: Automerged Doublepost
Reply
Old Nov 19, 2010 | 10:18 PM
  #19  
Crazy's Avatar
Diesel Bomber
Joined: Sep 2010
Posts: 1,322
Likes: 51
From: Reddick,Fl.
Default

maybe code reader is bad
 
Reply
Old Nov 19, 2010 | 10:33 PM
  #20  
whigit's Avatar
Thread Starter
|
Diesel Fan
Joined: Nov 2010
Posts: 18
Likes: 0
Default

naw, the code reader is fine. i use it all the time. I sware this truck confuses the hell out of me
 
Reply



All times are GMT -5. The time now is 09:12 PM.